<<<OzValveAmps

6V6 Generic

Octal-based output pentode.


Bottom view. NJ7P Database

Single-ended

Most post-war radios used a 6V6 in a single-ended output stage.

6V6-GC Pentode
Plate Voltage ................................. 315 Volts
Grid No. 2 Voltage ............................ 285 Volts
Plate Dissipation ............................. 12 Watts
Grid No. 2 Dissipation ........................ 2 Watts

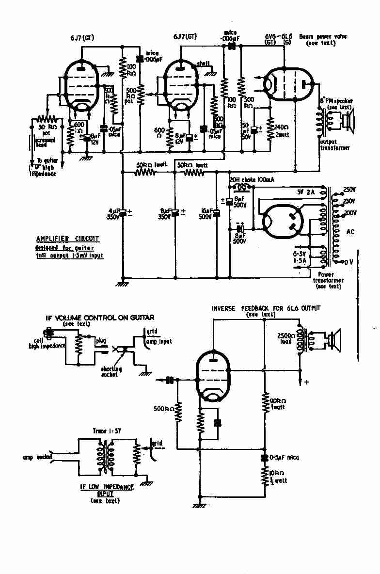
6V6 or 6L6 single-ended guitar amp article from Radio Constructor (UK) by G.F.Webster,
intro text page 1, and circuit page 2.

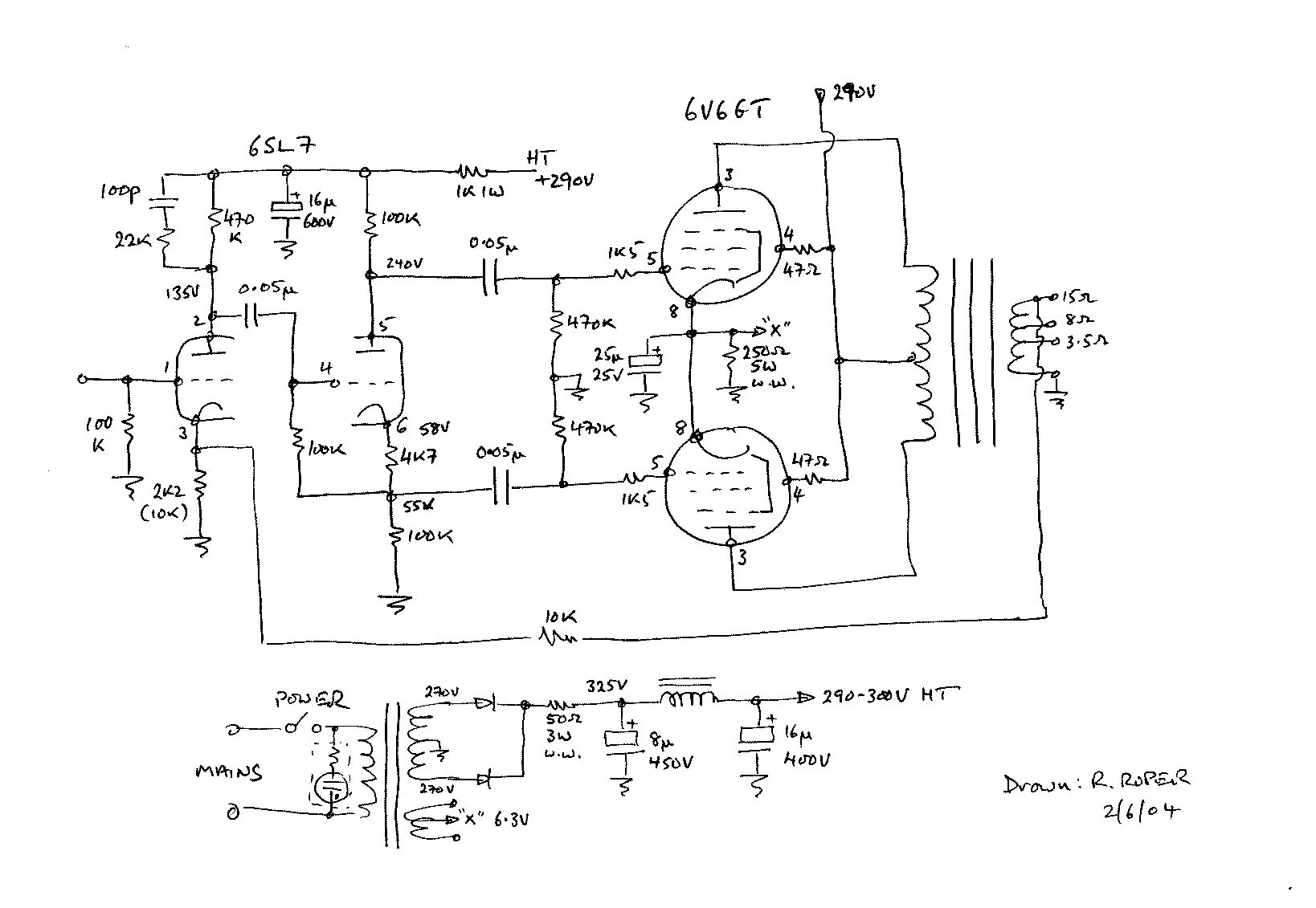
Push-pull (cathode bias)

a typical 6V6 output stage
Click for full size 160k jpg

Push-pull (fixed bias)

Class AB1 Amplifier
Plate Voltage ................................. 285 Volts
Grid No. 2 Voltage ............................ 285 Volts
Grid No. 1 Voltage ............................ -19 Volts
Peak Grid No. 1 Voltage ....................... 38 Volts
Plate Resistance (approx) ..................... 65K Ohms
Transconductance .............................. 3600 MicroMhos
Plate Current (Zero Signal) ................... 70 Ma.
Plate Current (Maximum Signal) ................ 92 Ma.
Grid No. 2 Current (Zero Signal) .............. 4 Ma.
Grid No. 2 Current (Maximum Signal) ........... 13.5 Ma.
Load Resistance ............................... 8K Ohms
Power Output (approx) ......................... 14 Watts
Total Harmonic Distortion ..................... 3.5 Percent
Valid HTML 4.01 Transitional <<<OzValveAmps
http://www.ozvalveamps.org/6v6generic.html | Last update: 00:46 09/02/06